Dimmer Capsens FW - Black
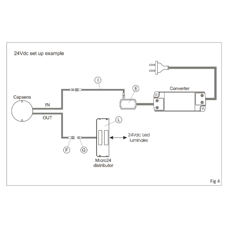
97425The Caps FW is a dimmable electronic switch designed for concealed mounting on the back of wood, plastic or glass (not metal). Activated by simply touching the surface on which the sensor is mounted, for example a countertop. Install the Dimmer Capsens before connecting for proper functionality. Safety function: Automatically extinguishes the light after 18 hours. Max. material thickness: glass 12 mm, plastic 20 mm, wood 30 mm.
Incl. 2000 mm connection cable and terminal block with 12 connections, screw, double-adhesive tape and a sticker with on / off symbol.

Incl. 2000 mm connection cable and terminal block with 12 connections, screw, double-adhesive tape and a sticker with on / off symbol.

- Specifications
-
Article depth: 10 mm Article diameter: 50 mm Article length: 50 mm Article width: 50 mm Connection type: Micro 12/ Micro 24 Effect (W): Max: 30/60 W Inset depth: 8 mm Recess diameter: 38 mm Voltage (V): 12/24 - Care instructions
- Assembly and Installation
- Installation guide
-
-
-
-
- Material and Finish
- Documentation
- Installation manual
- Product sheet
Accessories we recommend
Blogg
There are currently no blogs connected to this article.






